Меню
АВТОЭЛЕКТРИК
Сайт для любителей и профессионалов
Пожалуйста, представьтесь!
Зарегистрируйтесь
или авторизируйтесь, для получения возможности добавления материалов.
Регистрация
Забыл пароль
запомнить
Личный кабинет
Вход и регистрация
Войти
Регистрация
Главная
Статьи
Форум
Блог
Новые сообщения
·
Участники
·
Правила форума
·
Поиск
·
RSS
Страница
1
из
1
1
Модератор форума:
grabovski
,
Андреи
Форум Автоэлектриков
»
ЭЛЕКТРИКА АВТО
»
ПРОШУ ПОМОЧЬ
»
Блок управления свечами накала
(Мазда титан двигатель XA)
Блок управления свечами накала
Kostet33
Рядовой
Группа: Пользователи
Сообщений:
1
Репутация:
0
Статус:
Оффлайн
Сообщение #
1
15:59
25.08.2020
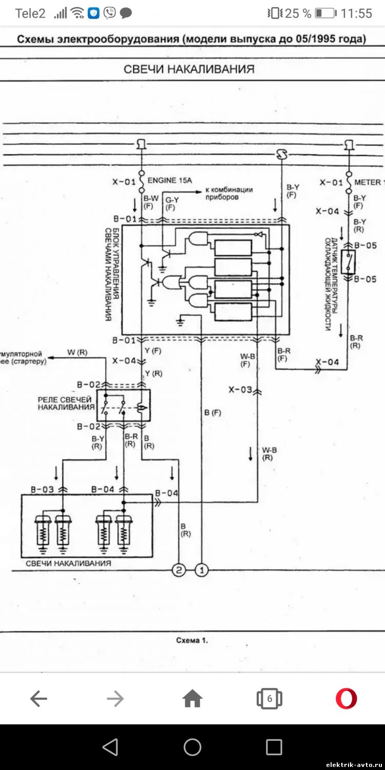
Привет товарищи)
На схеме провод w-b, для чего он служит, с него зачем то плюс идёт при включённом зажигания....
Прикрепления:
4873246.jpg
(115.8 Kb)
Форум Автоэлектриков
»
ЭЛЕКТРИКА АВТО
»
ПРОШУ ПОМОЧЬ
»
Блок управления свечами накала
(Мазда титан двигатель XA)
Страница
1
из
1
1
Главная страница форума
ЭЛЕКТРИКА АВТО
ПРОШУ ПОМОЧЬ
АВТОЭЛЕКТРИКА
ВЕТКА ДЛЯ АВТОЭЛЕКТРИКОВ
ПАРКТРОНИКИ
ЦЕНТРАЛЬНЫЙ ЗАМОК
ОДОМЕТРЫ И СПИДОМЕТРЫ
СИГНАЛИЗАЦИИ
СТАРТЕРЫ И ГЕНЕРАТОРЫ
ПРОСТО КУРИЛКА
ОБСУЖДЕНИЕ СТАТЕЙ САЙТА АВТОЭЛЕКТРИК
ДОБРЫЕ СОВЕТЫ
АВТОРСКИЕ СТАТЬИ и МАТЕРИАЛЫ
СХЕМЫ
НУЖНА СХЕМА
Есть схема...
РАСПИНОВКА
Другое
РАСПИНОВКА АВТОМАГНИТОЛ
РАСПИНОВКА РАЗЪЕМОВ
ВОПРОС СПЕЦИАЛИСТУ
ВОПРОС СПЕЦИАЛИСТУ
РАЗНОЕ
ЕСЛИ НЕ ЗНАЕТЕ КУДА ДОБАВИТЬ, ТО ДОБАВЛЯЕМ СЮДА
КАК ДОБАВЛЯТЬ ФОТО, СХЕМЫ И МАТЕРИАЛ НА ФОРУМ...
Поиск: